Traktorelverk kopplat till byggcentral

24 jul 2016 09:02 #1 av Henrik
32kVA elverk där nolla och jord är separerade i elverket. Sitter ett 63 A CEE-uttag på elverket som ska kopplas ihop med byggcentral El-Björn (U 63B//6321-401 EN SEFI)

Motstånd (4,7 kohm) ska enligt manualen användas vid inkoppling av byggcentral med jordfelsbrytare, mellan jord och nolla för att säkerställa jordfelsbrytaren funktion. Borde det inte vara samma när man kopplar mot reservkraftsomkopplare? Vart hade ni kopplat in motståndet, i elverket eller i byggcentralen? Lättast är väl i elverket och sen blir det en PEN-ledare till byggcentralen

Är det någon som har kunskap i detta? Har varit i kontakt med flertalet elektriker och ingen som hittills kunnat svara på rak arm. Slänger därför ut frågan här...

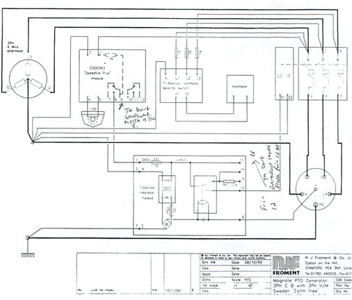
Bifogar elschema på elverket
Bilagor:

Be Logga in eller Skapa ett konto ansluta till konversationen.

24 jul 2016 19:01 #2 av Tomas Karlsson
Först några frågor kring ditt schema. Det är otydligt men någon har skrivit några noteringar på det. Verkar som att man kopplat bort övervakningen för kontroll av spänning och frekvens inom rätt område och även kontrollen av om pilotstiftet i donet har kontakt, stämmer det och varför i så fall?

Och var har du sett detta med att koppla in motståndet är det instruktion till verket?
Verk med inbyggd JFB som ligger före uttaget har ju såna monterade och måste ju ha det på den sidan för funktionens skull. Du skulle ju kunna göra så även om nu JFB ligger senare i kedjan i byggcentralen du skulle även kunna lägga det direkt vid inkommande i centralen om du nu vill använda motstånd. Viktigt är hursom att du använder femledare från verket.

För egen del skulle jag inte använt motståndet utan direkt i byggcentralens inkommande byglat PE och N (dvs före JFB) samt anslutet ett enkelt jordtag (spett) till PE i centralen. Sen skulle jag sett till att kontrollen av spänning/frekvens fungerar och ligger med i underspänningsutlösarens krets på aggregatets brytare. Har man inte don med pilotstift skulle jag byglat bort den funktionen men den ligger bra i schemat och övervakar PE anslutningen hela vägen med likspänning inte så olikt det enkla snittet för laddning av nutida elbilar.

Och har du fler frågor kring diverse el kan du med fördel bli med i byggahus.se detta är som brukar påpekas mer avsett för fackfolk (såna du redan frågat) därav den stora aktiviteten och svarsfrekvensen här. :)

Be Logga in eller Skapa ett konto ansluta till konversationen.

24 jul 2016 22:43 #3 av Henrik
Det handskrivna kan du bortse ifrån eftersom det var det enda jag hittade digitalt på nätet. Bifogar ett nytt med förhoppningsvis bättre kvalitet.

Frekvensen/spänningen övervakas med hjälp av speedlite-modulen. En lampa blinkar sakta om man ska öka varvtalet på kraftuttalet och snabbt om man ska sänka. Lyser den fast är det rätt varvtal och då ligger frekvensen mellan 48 och 52 Hz. Spänningen kan kontrolleras manuellt med RST-switchen (sitter endast en voltmeter på elverket). Med switchen kontrollerar man både faserna mot varandra och respektive fas mot nolla.

Ang motståndet så det det i instruktionerna till elverket. Som jag förstår det då är motståndet bara till för en enklare inkoppling så PE har förbindelse med N? Känns ju som att byglingen blir säkrare så man slipper förlita sig på ett motstånd eftersom det blir enda förbindelsen mellan PE och N. Skulle motståndet nu av någon underlig anledning gå sönder finns där inget som känner av fas mot PE. Eller varför vill de ha ett motstånd?? Ser att det säljs motstånd till framförallt traktordrivna elverk.



Tack för tipset ang byggahus.se - ska kika där...
Bilagor:

Be Logga in eller Skapa ett konto ansluta till konversationen.

25 jul 2016 18:56 #4 av Bo Siltberg
Jag ska egentligen inte ge mig in i denna fråga, men som jag uppfattat det gäller det att ha koll på följande krav:

- Verket ska "fungera" ensamt, dvs ge säkerhet i form av en fungerande skyddsjord i sitt CEE-uttag. I praktiken innebär det att ett jordfel ska driva en felström vilket i sin tur innebär att PE måste vara förbunden med verkets nollpunkt.

- Verket ska även fungera med ett jordtag, dvs jordtaget måste vara förbundet med verkets PE. Chassit på verket ska vara förbundet med detta jordtag, och tillika nätets PEN vid anslutning till en fast anläggning. Man får inte mata ut varken felström eller belastningsström i nätets PE(N).

- Verket ska gå att plugga in i en TN-C-anläggning såväl som en TN-S. Verket måste här "tåla" att N-PE är förbunden i intaget till anläggningen.

- Anläggningens felskydd måste fungera i båda fallen TN-C/TN-S. Det är inte säkert att det finns JFBer i anläggningen utan den kan förutsätta att det går att driva en hög felström mot PE i anläggningen. Jag antar att det är därför N-PE sammankopplas i intaget - för att säkerställa att det finns en lågohmig väg mot verkets nollpunkt. Det handlar alltså att från anläggningens synvinkel säkerställa skydden via olika slags elverk. Från verkets synvinkel ansluts det som TN-S, det är intaget som "regelvidrigt" gör om detta till TN-C.

Om verket har en egen JFB så kommer ju sista punkten att ställa till det och lösa verkets JFB vid normal belastning eftersom belastningsströmmen fördelar sig jämnt mellan N och PE till verket :(

Därför finns en rekommendation om att sära på N-PE i verket och ansluta PE till N via ett motstånd före verkets JFB. Det är inte bra men gör att verket ger en hygglig säkerhet även i fallet med första punkten.

Om det inte skulle gå, då antar jag man bör klippa kontaktdonen och ansluta fast - det ställer ju lite högre krav på kontroll vid inkopplingen för olika användningsfall. Så länge det finns CEE-don ska bör man kunna shifta mellan anläggning och enskild förbrukare utan någon omkoppling av PE/N.

Så, var ska motståndet kopplas in enligt din anvisning för verket?? Vad gör kontrollkretsen i mitten?
Följande användare sa tack: Tomas Karlsson

Be Logga in eller Skapa ett konto ansluta till konversationen.

25 jul 2016 19:13 #5 av Tomas Karlsson
Ja det var lite större och tydligare på senaste bilden, tror jag såg allt väsentligt på förra också men nu är det inget oklart där. Har du redan motstånd så montera det i verket så funkar det vid inkoppling i något annat fall också med JFB likt byggcentralfallet. Som sagt vanliga sättet för aggregat med egen JFB före uttaget men på detta finns ju bara överlastskydd med underspänningsutlösare.

Om du sätter motstånd så skadar det inte att ta ett tåligt robust utförande rent mekaniskt, termiskt effektmässigt det blir ju i sämsta fall enda vägen för att få felström till JFB. Och värdet ska rent formellt vara sånt att man vid 230 V säkerställer en ström minst 2xIn för JFB (In märkfelströmmen dvs normalt 30 mA). Viktigt också att man inte som kanske lockar kopplar stumt PE-N i generatoränden, antingen motstånd där eller bygla i den matade utrustningens inkommande.

Är det du som ska använda aggregat och centralen och inte ser problem att göra ändringar skulle jag göra som skrevs tidigare dvs direkt efter intaget koppla samman N-PE och ordna en enkel lokal jord via tex spett av PE. Detta passar bra att göra oavsett om du monterar motståndet eller ej, det är ju också en vettig åtgärd om det används med någon annan utrustning efter.

Gör alltså på ena eller båda sätten så kan jag inte se att du får några problem med det. I vilket sammanhang ska det användas?

Be Logga in eller Skapa ett konto ansluta till konversationen.

25 jul 2016 19:52 #6 av Tomas Karlsson

Bo Siltberg skrev: ...

Om verket har en egen JFB så kommer ju sista punkten att ställa till det och lösa verkets JFB vid normal belastning eftersom belastningsströmmen fördelar sig jämnt mellan N och PE till verket :(

Därför finns en rekommendation om att sära på N-PE i verket och ansluta PE till N via ett motstånd före verkets JFB. Det är inte bra men gör att verket ger en hygglig säkerhet även i fallet med första punkten.

Om det inte skulle gå, då antar jag man bör klippa kontaktdonen och ansluta fast - det ställer ju lite högre krav på kontroll vid inkopplingen för olika användningsfall. Så länge det finns CEE-don ska bör man kunna shifta mellan anläggning och enskild förbrukare utan någon omkoppling av PE/N.

Så, var ska motståndet kopplas in enligt din anvisning för verket?? Vad gör kontrollkretsen i mitten?


Bra punkter du ger tidigare där, det är de väsentliga dragen som brukar vara uppe i de här fallen.

Nu har ju inte detta verket någon egen JFB så ett motstånd kan då täcka tex fallet med byggcentral etc, vid koppling mot konventionellt intag med omkopplare spelar det då ingen roll utan både normal utlösning av säkringar eller efterföljande JFB hänger inte på kopplingar N-PE i generatoränden. I de fallen är det bättre att se PE i handsken som ren skyddsjord av chassiet på aggregatet och N från generatorn som förbunden med PEN i intaget oberoende om anläggningen som matas är TN-C eller TN-S det avgörs då bara av tre eller fyrpolig omkopplare om det är växling mot annan källa tex nät.

Dvs det är oftast bäst att alltid se aggregatet som anslutet TN-C och ordna TN-S efter inmatningspunkten om man har det direkt i efterföljande delar tex som TS kan ordna i byggcentralen här om den bara används så och det är uppmärkt kring att ändringen är gjord. På mindre aggregat med JFB är ju motståndet en rimlig och nödvändig kompromiss för att kunna användas i de olika fallen utan om/förbikoppling av inbyggda JFB.

Det du kallar kontrollkretsen är bara en trafo med likriktare som matar det extra pilotstiftet i uttaget i serie med en reläspole och till PE. Det reläet drar alltså bara när en stickpropp sitter i där en förbindning ligger mellan pilot och PE dvs ett sätt att uppfylla kravet på förregling vid anslutning >=63 A som det rör sig om här. Reläets kontakt sitter sen i serie med övervakningsenheten för frekvens/spänning med slutpunkt i underspänningsutlösaren på överströmsskydd/brytare på aggregatet. Det ska alltså inte gå att slå till brytaren om inte frekvens/spänning ligger rätt och en handske är ansluten mot omvärlden.
Följande användare sa tack: Bo Siltberg, Henrik

Be Logga in eller Skapa ett konto ansluta till konversationen.

26 jul 2016 16:40 #7 av Henrik
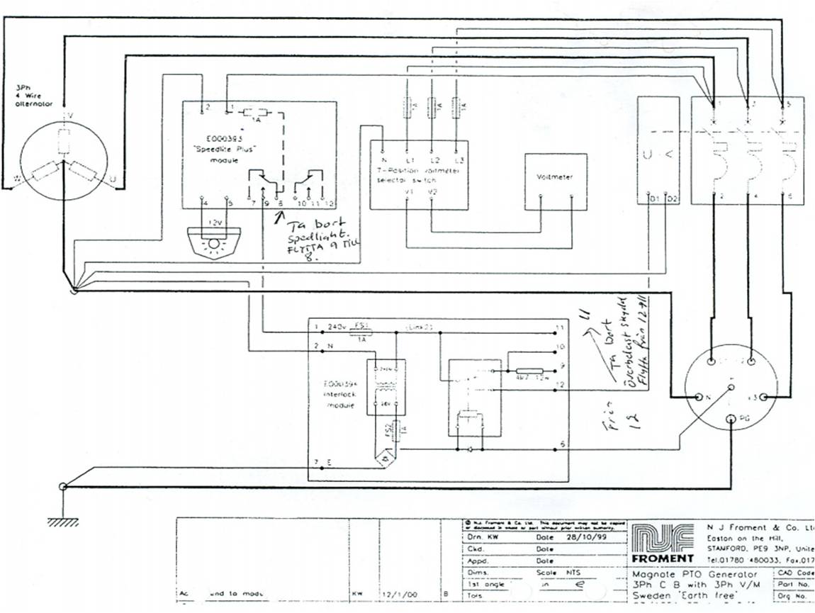
Tack för intressanta kommentarer! Jag förstår dock inte fortfarande varför man rek att sätta in ett motstånd mellan Pe och N istället för bygla i centralen. (borde ju vara säkrare att bygla än att förlita sig på ett motstånd?) Eller är det för att man inte ska behöva göra ingrepp i centralen och fortfarande ha 5-ledare mellan verk och central. Bifogar två scheman så som jag tänker att man kan koppla det. Kom gärna med kommentarer...

Elverket ska fn. enbart användas tillfälligt vid strömavbrott. Fast inkoppling kommer att ske i framtiden men först efter att gruppledningarna är omdragna och servisledningen flyttad.
Bilagor:

Be Logga in eller Skapa ett konto ansluta till konversationen.

26 jul 2016 19:08 #8 av Tomas Karlsson
Det är väl främst för att komma ur diverse dilemman som kommer in i de här fallen i varierande grad hur man än gör. Dvs man utgår från olika tankar, riktlinjer, handböcker, föreskrifter osv och om man hårklyver i linje efter någon av dem kommer man i konflikt med andra.

Om du monterar ett motstånd får du minst problem allmänt sett dvs en oerfaren brukare utan direkt elkunskap kommer kunna använda det mot både en typ byggcentral eller ett korrekt fast intag i någon anläggning. Förutsatt att det man kopplar in sig mot är rätt utfört och felfritt med en normal femledarkabel med CEE-don i ändarna blir det funktionellt oberoende om fasta intaget är utfört TN-C eller TN-S och oberoende om verket har eget inbyggt jordfelsskydd eller ej.

I tex ditt fall med byggcentralen görs ju våld på att den är byggd för matning TN-S för sin normala användning, dessutom då enligt vad tillverkaren anger i sina instruktioner osv även till grund för CE mm. Men om jag själv skulle använda den endast ihop med verket skulle jag som tidigare nämnt lägga om efter intaget i centralen och tydligt märka ut att det är gjort så samt lägga lokaljorden via spett mot PE i centralen. Skulle även ordna motstånd i verket för att täcka upp annan eller andras användning då det åtminstone ger en chans till funktion vid inkoppling mot ren TN-S med efterföljande JFB.

Så lägg du in ett motstånd så har du fyllt grundläggande krav hur verket än används, sen som kunnig och enda användare av centralen kan du ju överväga den andra linjen parallellt.
Följande användare sa tack: Henrik

Be Logga in eller Skapa ett konto ansluta till konversationen.

26 jul 2016 20:27 #9 av Henrik
Kanon, tack!!

Be Logga in eller Skapa ett konto ansluta till konversationen.

26 jul 2016 21:27 #10 av Mattias Lilliesköld
Det sitter väl ett för ändamålet avsett motstånd (4.7k / 12W) i "styrenheten" mellan plint 9 och 10, dock är ju plint 10 förbunden med L1 innan reläet som känner av pilotstiftet är draget (under förutsättning frekvensen ligger "rätt") så frågan är hur det i så fall skall kopplas för att fungera så inte säkringen i frekvensvakten eller "styrenheten" ryker

Be Logga in eller Skapa ett konto ansluta till konversationen.

27 jul 2016 12:54 #11 av Tomas Karlsson
Det motståndet har knappast med detta fallet att göra åtminstone inte om schemat stämmer. Det TS menar ska givetvis principiellt kopplas mellan punkterna i vänstra nedre delen av bilden dvs mellan generatorns Y-punkt och symbolen för stomjorden.

Be Logga in eller Skapa ett konto ansluta till konversationen.

Sidan laddades på: 0.105 sekunder

Senaste foruminlägg